


RGP201微機型保護裝置具有無方向發信跳閘可選的定時限過流保護,無方向可整定延時的定時限速斷保護,無方向發信跳閘可選的定時限過負荷保護,帶前(后)加速段的不檢無壓的三相一次重合閘,帶滑差閉鎖和低電流閉鎖的低周減載保護,檢無壓無流的備用電源自投功能,兩路作用于發信的開入保護,兩路作用于跳閘的開入保護,分述如下。
2.1電流速斷保護
當任一相電流大于電流速斷保護定值時,裝置出口跳閘,保護出口跳閘時間不大于40ms(包括繼電器固有動作時間),為了躲過線路避雷器的放電時間,電流速斷保護也設置了可以整定的延時時間。
[動作條件]
1)保護壓板投入
2)任意一相電流大于設定的速斷定值Isd
3)超過設定的延時定值Tsd
4)速斷作用于跳閘,發事故信號
2.2定時限過流保護
當任一相電流大于過定時限過流保護定值時,經延時(延時時間可設),裝置出口,出口可通過過流跳閘壓板投為過流跳閘或過流發信。
[動作條件]
1)保護壓板投入
2)任意一相電流大于設定的定時限過流定值Igl
3)超過設定的延時定值Tgl
4)若過流跳閘為ON則過流作用于跳閘發事故信號
5)若過流跳閘為OFF則過流作用于發信,不跳閘,發預告信號,信號跟隨激勵量
2.3過負荷保護
當任一相電流大于過負荷電流定值時,經延時(延時時間可設),裝置出口,出口可通過負荷跳閘壓板投為過負荷跳閘或過負荷發信。
[動作條件]
1)保護壓板投入
2)任意一相電流大于設定的過負荷電流定值Igfh
3)超過設定的延時定值Tgfh
4)若負荷跳閘為ON則過負荷作用于跳閘發事故信號
5)若負荷跳閘為OFF則過負荷作用于發信,不跳閘,發預告信號,信號跟隨激勵量

2.4過流加速保護
過流加速保護適用于當手合或保護重合于故障線路時,可加速跳閘,防止故障擴大。加速保護只在合閘2s內起作用,合閘2s后加速功能自動退出。對于母聯的充電保護只需將加速壓板投入,整定過電流定值及加速時間定值。
[動作條件]
1)保護軟壓板投入
2)合閘2s內
3)任意一相電流大于設定的電流定值Igl
4)超過設定的延時定值Tgljs

2.5零序過流保護
當線路發生單相接地時,會產生零序電流,零序電流由零序互感器輸入裝置,當零序電流大于設定的零序電流定值時,經延時(延時時間可設),裝置出口。
[動作條件]
1)保護軟壓板投入
2)零序電流大于設定的零序電流定值Iodz
3)超過設定的延時定值Todz

2.6低周減載保護
該保護可實現分散式的頻率控制,當系統頻率低于設定值時,保護動作切除負荷。保護可通過控制字選擇經低流閉鎖和滑差閉鎖。
低流閉鎖功能:當系統電流低于設定值時閉鎖低周保護。
滑差閉鎖功能:當系統發生故障時,頻率下降過快超過滑差頻率定值時閉鎖低周保護。
[動作條件]
1)保護軟壓板投入
2)線路頻率小于低頻定值fl
3)超過設定的延時定值Tfl
4)二個保護電流均大于低流定值Idl(若低流閉鎖功能投入)
5)頻率滑差小于滑差定值df/dt(若滑差閉鎖功能投入)

2.7重合閘
重合閘保護只有在速斷及過電流保護動作跳閘后才啟動。重合閘必須在充電完成后才能動作。此時若發生故障跳閘,重合閘自動啟動并放電,當重合于故障時,后加速(可投退)跳閘,不再重合。重合閘的充放電過程由軟件模擬實現。
充電條件為:斷路器在合閘位置,經25秒后充電完成
[動作條件]
1)保護軟壓板投入
2)充電完成
3)速斷或過流跳閘
4)超過設定的延時定值Tch

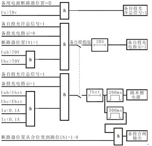
2.8備自投
對于雙電源供電系統,利用該保護可以實現兩路電源自動互投,典型應用于進線備自投或母分備自投。備自投動作過程為,當檢測到本側電源失壓,備自投保護啟動跳開本側開關,確認本側電源開關跳開后,合備用電源開關。備自投保護必須在充電完成后才能動作。
[充電條件]
1)保護軟壓板投入
2)本側斷路器在合位
3)本側線電壓Min(Uab,Ubc)>70V
4)備用側斷路器在分位
5)備用側線電壓Ux>70V
具備以上條件,經20S備自投充電完成。
[動作條件]
1)備自投充電完成
2)本側電源失電(無壓、無流)
3)備用線電壓(Ux)大于70V

2.9非電量保護
RGP201提供了四路非電量保護,從一次主設備本體來的非電量信號(如溫度、瓦斯等),由開入量(IN03、IN04、IN09、IN10)接入到裝置,作為非電量保護。設置如下:
[動作條件]
1)相應的開入量接點信號閉合
2)超過設定的延時定值

危險:在安裝RGP201微機綜合測控保護裝置過程中,裝置帶有的危險電壓有可能會導致設備損壞或人員傷亡。這些電壓主要分布在裝置端子條和交流電流輸入、交流電壓輸入、開關量輸入、繼電器輸出和工作電源、控制電源等回路。本裝置的安裝、調試和檢修操作僅限于經過授權和嚴格培訓的工程技術人員。


外觀和開孔尺寸
1)環境條件
RGP201必須安裝在遠離熱源和強電磁場的干燥、整潔處(如開關柜二次儀表室)。要求安裝裝置的屏柜能夠防止裝置遭受油氣、鹽霧、灰塵、腐蝕性蒸汽或其它能通過空氣擴散的有害物質的污染。為便于接線和現場調試,要求屏柜的門能完全打開,安裝空間有一定的裕量,用于接線和放置柜內端子排、短接片、按鈕、指示燈及其它附件。
2)具體安裝操作
首先要在屏柜前面板上開孔,具體開孔尺寸參見上頁《外觀及尺寸》。將裝置從正面推入方孔內,然后分別安裝四個安裝螺絲,用力擰緊,使裝置面板貼緊在屏柜前面板上,要求無晃動,無傾斜。
注意:在現場安裝過程中,操作人員可能會碰到緊挨裝置的開關或斷路器,應該對這些開關或斷路器做上相關標記或采取其它安全措施,避免造成安全事故。
2.2接線
RGP201后面板的端子分左右排列,如圖2.2所示。其中寬度為10mm的黑色大端子(指電流回路接線端子),由于接入裝置的電流可能較大,接線時要求制作U型或O型線頭,以增大接觸面積,并保證可靠連接;其它寬度為5mm的綠色小端子(指直流輸入回路、開關量輸入回路、信號繼電器輸出回路、斷路器操作回路、電壓回路和電源的接線端子),接線時應制作針型線頭。
RGP201后面板接線端子圖
